Hallo zusammen,
bei meinem 1304 sind die vorgeschalteten Hydraulikblöcke des Fahrantriebs massiv undicht. Ich habe die Stellen im Bild rot eingerahmt. Eine Undichtigkeit ist an beiden SAE Flanschen. Ich habe an beiden Flanschen die Dichtung bereits getauscht, ohne richtigen Erfolg. Ich werde jetzt wahrscheinlich im Rahmen der Reparatur die beiden Schläuche ersetzen. Vielleicht bringt das ja einen Erfolg. Wenn jemand einen Tip hat wie man undichte SAE Flansche abdichtet wäre ich natürlich auch dankbar
Die Hauptundichtigkeit liegt zwischen den einzelnen Hydraulikblöcken. Ich Vermute, dass Diese gegeneinander mit handelsüblichen O-Ringen abgedichtet sind. Gibt es irgendetwas zu beachten, wenn man die Blöcke trennt? Sind hier spezielle O-Ringe verbaut? Wäre natürlich super, wenn mir jemand vor dem Zerlegen die Maße durchgeben könnte. Kann man die Schrauben erneut verwenden bzw. benötigen Diese erhöhte Anzugsmomente?
Bin über jeden Tip dankbar.
Gruß Volker
Antrieb 1304 undicht
Re: Antrieb 1304 undicht
Hi,
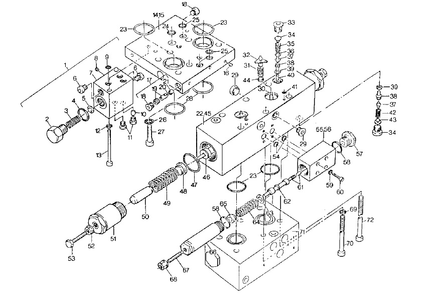
anbei mal eine Zeichnung vom Fahrbremsventil.
Ich selber hab noch keines zerlegt, aber sollte nicht so schwierig sein. Auf jedenfall die Blöcke vorsichtig auseinandermachen. Ich hatte mal nen Steuerblock, da war zwischen beiden eine Kugel verbaut und ich habe es nicht gleich bemerkt
.
Wie es auf den Bildern aussieht, sind es normale O-Ringe. Solltest Du Bioöl in der Maschine haben, würde ich grüne O-Ringe verwenden.
Bzgl SAE Abdichtung, da hatte ich bisher noch keine Probleme. Wenn der O-Ring nicht abdichtet, dann wirklich mit neuen Schläuchen probieren.
Gruß
anbei mal eine Zeichnung vom Fahrbremsventil.
Ich selber hab noch keines zerlegt, aber sollte nicht so schwierig sein. Auf jedenfall die Blöcke vorsichtig auseinandermachen. Ich hatte mal nen Steuerblock, da war zwischen beiden eine Kugel verbaut und ich habe es nicht gleich bemerkt

Wie es auf den Bildern aussieht, sind es normale O-Ringe. Solltest Du Bioöl in der Maschine haben, würde ich grüne O-Ringe verwenden.
Bzgl SAE Abdichtung, da hatte ich bisher noch keine Probleme. Wenn der O-Ring nicht abdichtet, dann wirklich mit neuen Schläuchen probieren.
Gruß
Re: Antrieb 1304 undicht
Hallo zusammen,
ich habe gestern begonnen den Antrieb zu zerlegen. Als ich die ersten Dichtungsringe entfernt habe, hatte ich Zweifel ob das O-Ringe waren. Gefühlt waren das Rechteckringe aus Kunststoff. Das würde zumindest die Undichtigkeit erklären. Ich werde demnächst die Hydraulikblöcke weiter zerlegen. Ich würde dann die ausgebauten O-Ringe vermessen und die Ersatzteile besorgen. Wäre natürlich genial, wenn ich die Ersatzteile schon hätte. Deshalb hier die Frage kann jemand aufgrund folgender Ersatzteilnummern die O-Ring Größe herausfinden?
D 2605798 (bereits selbst gemessen müsste 6,3x2,4 oder 6,02x2,62 sein)
D 1392845
D 0314383
D 0314349
Gruß Volker
ich habe gestern begonnen den Antrieb zu zerlegen. Als ich die ersten Dichtungsringe entfernt habe, hatte ich Zweifel ob das O-Ringe waren. Gefühlt waren das Rechteckringe aus Kunststoff. Das würde zumindest die Undichtigkeit erklären. Ich werde demnächst die Hydraulikblöcke weiter zerlegen. Ich würde dann die ausgebauten O-Ringe vermessen und die Ersatzteile besorgen. Wäre natürlich genial, wenn ich die Ersatzteile schon hätte. Deshalb hier die Frage kann jemand aufgrund folgender Ersatzteilnummern die O-Ring Größe herausfinden?
D 2605798 (bereits selbst gemessen müsste 6,3x2,4 oder 6,02x2,62 sein)
D 1392845
D 0314383
D 0314349
Gruß Volker
Re: Antrieb 1304 undicht
Moin,
das was du da ausbaust muss nicht extrem verformt sein.
Dichtungsringe gibt es neu auch in rechteckig bzw. mit quadratischem Querschnitt .
Gruß
EW
das was du da ausbaust muss nicht extrem verformt sein.
Dichtungsringe gibt es neu auch in rechteckig bzw. mit quadratischem Querschnitt .
Gruß
EW
Re: Antrieb 1304 undicht
Hallo
Falls noch nicht zu spät:
0314383 Rundschnurring 15 x 2,5
0314349 Rundschnurring 10 x 2,5
Schlne Grüsse
Falls noch nicht zu spät:
0314383 Rundschnurring 15 x 2,5
0314349 Rundschnurring 10 x 2,5
Schlne Grüsse