Atlas 1602, **02 Fahrmotor / Drive Motor
Re: Atlas 1602, **02 Fahrmotor / Drive Motor
Kein Problem.
Ich bin gespannt, was der Fehler ist.
Gruß
Ich bin gespannt, was der Fehler ist.
Gruß
Re: Atlas 1602, **02 Fahrmotor / Drive Motor
Der Bagger bewegt sich auch auf horizontalen Boden. Es hat ein Problem mit Hügeln.
I gemessen, den Druck in der Hydraulikleitung zu dem Fahrmotor und der Hydrauliksteuerleitung. Ich glaube, dass das Problem in den Motorregler.
Heute morgen habe ich demontiert den Fahrmotor. Es wiegt 50 kg. Das nächste Problem ist die scheuen, 0,8 mm Öffnung zu finden. Es kann blockiert werden.
Hat jeder Leser dieses Forums immer gereinigt und justiert die Hebermechanismus? Wenn ja, wäre ich sehr dankbar für die Ratschläge.
The excavator travels well on horizontal ground. It has a problem with hills.
I measured the pressure in the hydraulic line to the travel motor, and in the hydraulic control line. I believe that the problem is in the motor regulator.
This morning I demounted the travel motor. It weights 50 kg. The next problem is to find the elusive 0.8mm orifice. It may be blocked.
Has any reader of this forum ever cleaned and adjusted the regulator mechanism ? If so, I would be very grateful for advice.
Tony M.
I gemessen, den Druck in der Hydraulikleitung zu dem Fahrmotor und der Hydrauliksteuerleitung. Ich glaube, dass das Problem in den Motorregler.
Heute morgen habe ich demontiert den Fahrmotor. Es wiegt 50 kg. Das nächste Problem ist die scheuen, 0,8 mm Öffnung zu finden. Es kann blockiert werden.
Hat jeder Leser dieses Forums immer gereinigt und justiert die Hebermechanismus? Wenn ja, wäre ich sehr dankbar für die Ratschläge.
The excavator travels well on horizontal ground. It has a problem with hills.
I measured the pressure in the hydraulic line to the travel motor, and in the hydraulic control line. I believe that the problem is in the motor regulator.
This morning I demounted the travel motor. It weights 50 kg. The next problem is to find the elusive 0.8mm orifice. It may be blocked.
Has any reader of this forum ever cleaned and adjusted the regulator mechanism ? If so, I would be very grateful for advice.
Tony M.
Re: Atlas 1602, **02 Fahrmotor / Drive Motor
Hallo !
Ich selber hab bisher leider noch keinen zerlegt.
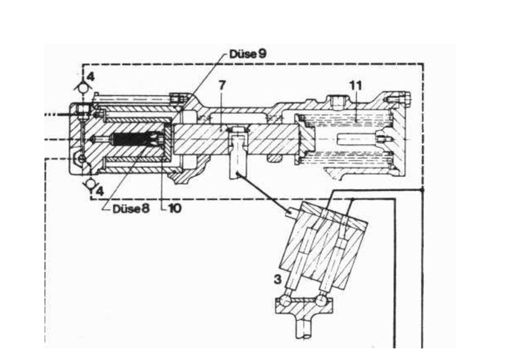
Ich habe Dir im August mal eine pdf von der Regelung des BMR Motors geschickt. Da siehst Du bei Bild 33 die Düse. Die andere Anleitung bzgl der Funktionsstörungen am Motor bezieht sich wie es aussieht auf dem Vorgängermotor MR.
Gruß
Ich selber hab bisher leider noch keinen zerlegt.
Ich habe Dir im August mal eine pdf von der Regelung des BMR Motors geschickt. Da siehst Du bei Bild 33 die Düse. Die andere Anleitung bzgl der Funktionsstörungen am Motor bezieht sich wie es aussieht auf dem Vorgängermotor MR.
Gruß
Re: Atlas 1602, **02 Fahrmotor / Drive Motor
Entfernen obere Abdeckung des Steuerkolbens.
Removing top cover of the control piston.
Die untere Abdeckung des Steuerkolbens.
The bottom cover of the control piston.
Das obere Ende des Steuerkolbens.
The top of the control piston.
Die Unterseite des Steuerkolbens.
The bottom of the control piston.
Die obere Abdeckung des Steuerkolbens. Es gibt große Lecköffnung an der Oberseite.
The top cover of the control piston. There is large leakage orifice at the top.
Steuerkolben, von "Reparaturanweisung Verstellmotoren Regelmotoren BMV 50 186T BMR 75 und 105 T"
Control piston, from "Reparaturanweisung Verstellmotoren Regelmotoren BMV 50 186T BMR 75 und 105 T"
Steuerkolben aus "Atlas überprüfung Fahrmotor"
Control piston from "Atlas Überprüfung Fahrmotor"
Bei meinem Hydraulikmotor, wird der Steuerkolben, einfach zu sein. Die 0,8 mm Öffnung scheint nicht im Kolben sein.
On my hydraulic motor, the control piston appears to be simple. The 0.8mm orifice does not appear to be in the piston.
Der Steuerkolben kann nach oben und unten von Hand bewegt werden. Dies ändert den Winkel der Achse der Pumpe und damit der Verschiebung. Es scheint nicht, eine Feder, die den Steuerkolben in der Position hält sein. Dies scheint nur durch den Öldruck auf beiden Seiten des Steuerkolbens erfolgen.
The control piston can be moved up and down by hand. This changes the angle of the axis of the pump and therefore the displacement. There does not appear to be a spring that holds the control piston in place. This appears to be done solely by the oil pressure on either side of the control piston
Der nächste Schritt könnte darin bestehen, die Druckregelventile reinigen.
Hat jemand irgendwelche Vorschläge?
The next stage might be to clean the pressure regulation valves.
Does anyone have any suggestions ?
Removing top cover of the control piston.
Die untere Abdeckung des Steuerkolbens.
The bottom cover of the control piston.
Das obere Ende des Steuerkolbens.
The top of the control piston.
Die Unterseite des Steuerkolbens.
The bottom of the control piston.
Die obere Abdeckung des Steuerkolbens. Es gibt große Lecköffnung an der Oberseite.
The top cover of the control piston. There is large leakage orifice at the top.
Steuerkolben, von "Reparaturanweisung Verstellmotoren Regelmotoren BMV 50 186T BMR 75 und 105 T"
Control piston, from "Reparaturanweisung Verstellmotoren Regelmotoren BMV 50 186T BMR 75 und 105 T"
Steuerkolben aus "Atlas überprüfung Fahrmotor"
Control piston from "Atlas Überprüfung Fahrmotor"
Bei meinem Hydraulikmotor, wird der Steuerkolben, einfach zu sein. Die 0,8 mm Öffnung scheint nicht im Kolben sein.
On my hydraulic motor, the control piston appears to be simple. The 0.8mm orifice does not appear to be in the piston.
Der Steuerkolben kann nach oben und unten von Hand bewegt werden. Dies ändert den Winkel der Achse der Pumpe und damit der Verschiebung. Es scheint nicht, eine Feder, die den Steuerkolben in der Position hält sein. Dies scheint nur durch den Öldruck auf beiden Seiten des Steuerkolbens erfolgen.
The control piston can be moved up and down by hand. This changes the angle of the axis of the pump and therefore the displacement. There does not appear to be a spring that holds the control piston in place. This appears to be done solely by the oil pressure on either side of the control piston
Der nächste Schritt könnte darin bestehen, die Druckregelventile reinigen.
Hat jemand irgendwelche Vorschläge?
The next stage might be to clean the pressure regulation valves.
Does anyone have any suggestions ?
Re: Atlas 1602, **02 Fahrmotor / Drive Motor
Hi !
Wie geschrieben, die "Atlas Überprüfung Fahrmotor" bezieht sich auf den MR (also den Vorgänger) Fahrmotor. Der BMR ist wieder anders aufgebaut.
Gruß
Wie geschrieben, die "Atlas Überprüfung Fahrmotor" bezieht sich auf den MR (also den Vorgänger) Fahrmotor. Der BMR ist wieder anders aufgebaut.
Gruß
Re: Atlas 1602, **02 Fahrmotor / Drive Motor
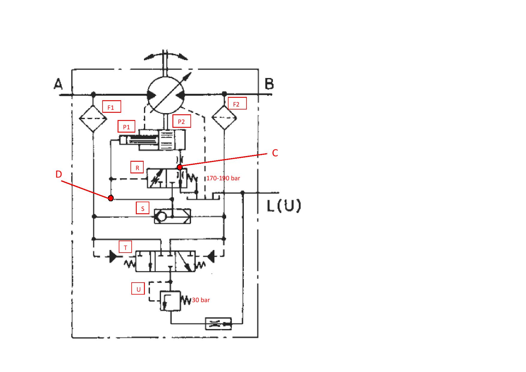
Ich kann den Hydraulikschaltplan dargestellt haben und wo die Komponenten auf dem Ventilblock .
I may have figured out the hydraulic circuit diagram and where the components are located on the valve block.
Der Steuerkolben ist nicht symmetrisch. Das obere Ende schmal ist, und das untere Ende ist breit. Wenn der gleiche Druck auf beiden Seiten angewendet wird, ist die Kraft auf das breite Ende größer ist. Kraft = Druck x Fläche.
Zunächst wird der Druck auf das schmale Ende des Kolbens, P1 angelegt. Dies zwingt den Kolben nach unten, und der Motor näher an der horizontalen Achse. Hubraum des Motors auf einem Minimum ist, das Drehmoment ist niedrig und die Geschwindigkeit hoch ist.
Wird der Motor auf Widerstand stößt, (zB Bergfahrt), die Einlassdruck ansteigt. Ventil R arbeitet und das Hydraulikfluid wird dem Breit (unteren) Ende des Kolbens, P2 zugelassen. Dies bewegt den Motor weg von der horizontalen Achse. Hubraum des Motors erhöht, das Drehmoment hoch ist und die Geschwindigkeit niedrig ist.
Zwei Ports vorgesehen sind, um den Druck auf jeder Seite des Steuerkolbens zu messen. Port C ist zu dem breiten Ende (untere) des Kolbens, und Port D ist zu dem schmalen Ende (obere) des Kolbens. Der Druck am Anschluss C sollte zu erhöhen, wenn der Bagger erklimmt einen Hügel..
The control piston is not symmetrical. The upper end is narrow, and the lower end is wide. If the same pressure is applied to both ends, the force on the wide end is greater. Force = Pressure X Area.
Initially the pressure is applied to the narrow end of the piston, P1. This forces the piston down and the motor closer to the horizontal axis. The motor displacement is at a minimum, torque is low and speed is high.
If the motor encounters resistance, (e.g. climbing a hill), the inlet pressure increases. Valve R operates and the hydraulic fluid is admitted to the wide (lower) end of the piston, P2. This moves the motor away from the horizontal axis. The motor displacement increases, the torque is high and the speed is low.
Two ports are provided to measure the pressure on each side of the control piston. Port C is for the wide end (lower) of the piston, and Port D is for the narrow end (upper) of the piston. The pressure at Port C should increase when the excavator climbs a hill.
I may have figured out the hydraulic circuit diagram and where the components are located on the valve block.
Der Steuerkolben ist nicht symmetrisch. Das obere Ende schmal ist, und das untere Ende ist breit. Wenn der gleiche Druck auf beiden Seiten angewendet wird, ist die Kraft auf das breite Ende größer ist. Kraft = Druck x Fläche.
Zunächst wird der Druck auf das schmale Ende des Kolbens, P1 angelegt. Dies zwingt den Kolben nach unten, und der Motor näher an der horizontalen Achse. Hubraum des Motors auf einem Minimum ist, das Drehmoment ist niedrig und die Geschwindigkeit hoch ist.
Wird der Motor auf Widerstand stößt, (zB Bergfahrt), die Einlassdruck ansteigt. Ventil R arbeitet und das Hydraulikfluid wird dem Breit (unteren) Ende des Kolbens, P2 zugelassen. Dies bewegt den Motor weg von der horizontalen Achse. Hubraum des Motors erhöht, das Drehmoment hoch ist und die Geschwindigkeit niedrig ist.
Zwei Ports vorgesehen sind, um den Druck auf jeder Seite des Steuerkolbens zu messen. Port C ist zu dem breiten Ende (untere) des Kolbens, und Port D ist zu dem schmalen Ende (obere) des Kolbens. Der Druck am Anschluss C sollte zu erhöhen, wenn der Bagger erklimmt einen Hügel..
The control piston is not symmetrical. The upper end is narrow, and the lower end is wide. If the same pressure is applied to both ends, the force on the wide end is greater. Force = Pressure X Area.
Initially the pressure is applied to the narrow end of the piston, P1. This forces the piston down and the motor closer to the horizontal axis. The motor displacement is at a minimum, torque is low and speed is high.
If the motor encounters resistance, (e.g. climbing a hill), the inlet pressure increases. Valve R operates and the hydraulic fluid is admitted to the wide (lower) end of the piston, P2. This moves the motor away from the horizontal axis. The motor displacement increases, the torque is high and the speed is low.
Two ports are provided to measure the pressure on each side of the control piston. Port C is for the wide end (lower) of the piston, and Port D is for the narrow end (upper) of the piston. The pressure at Port C should increase when the excavator climbs a hill.
Zuletzt geändert von tojoe99 am Mo 23. Feb 2015, 12:07, insgesamt 2-mal geändert.
Re: Atlas 1602, **02 Fahrmotor / Drive Motor
In der schematischen Zeichnung für die Hydraulik, in der Ersatzteilliste nur die Vor- und Rücklaufleitungen mit dem Fahrmotor gezeigt.
Es gibt zwei 8mm (8S) Hydraulikschläuche (Steuerleitungen) an den Fahrmotor verbunden. Eine an der Unterseite des Steuerkolbens, und eine an die Oberseite des Steuerkolbens. Sie können für eine Bremssteuerung sein.
Hat jeder Leser dieses Forums eine detailliertere schematische Darstellung für den Hydraulikkreislauf?
In the schematic drawing for the hydraulics, in the spare parts list, only the flow and return lines to the travel motor are shown.
There are two 8mm (8S) hydraulic hoses (control lines) connected to the travel motor. One to the bottom of the control piston, and one to the top of the control piston. They may be for braking control.
Does any reader of this forum have a more detailed schematic diagram for the hydraulic circuit ?
Es gibt zwei 8mm (8S) Hydraulikschläuche (Steuerleitungen) an den Fahrmotor verbunden. Eine an der Unterseite des Steuerkolbens, und eine an die Oberseite des Steuerkolbens. Sie können für eine Bremssteuerung sein.
Hat jeder Leser dieses Forums eine detailliertere schematische Darstellung für den Hydraulikkreislauf?
In the schematic drawing for the hydraulics, in the spare parts list, only the flow and return lines to the travel motor are shown.
There are two 8mm (8S) hydraulic hoses (control lines) connected to the travel motor. One to the bottom of the control piston, and one to the top of the control piston. They may be for braking control.
Does any reader of this forum have a more detailed schematic diagram for the hydraulic circuit ?
Zuletzt geändert von tojoe99 am Mo 19. Jan 2015, 20:12, insgesamt 1-mal geändert.
Re: Atlas 1602, **02 Fahrmotor / Drive Motor
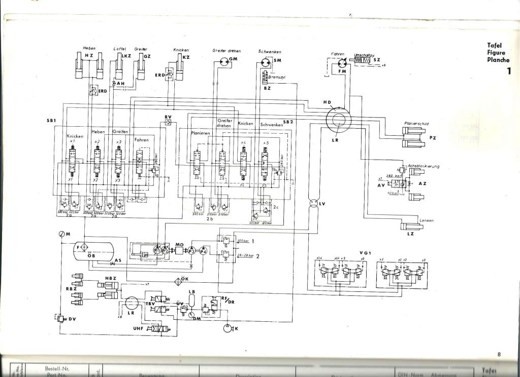
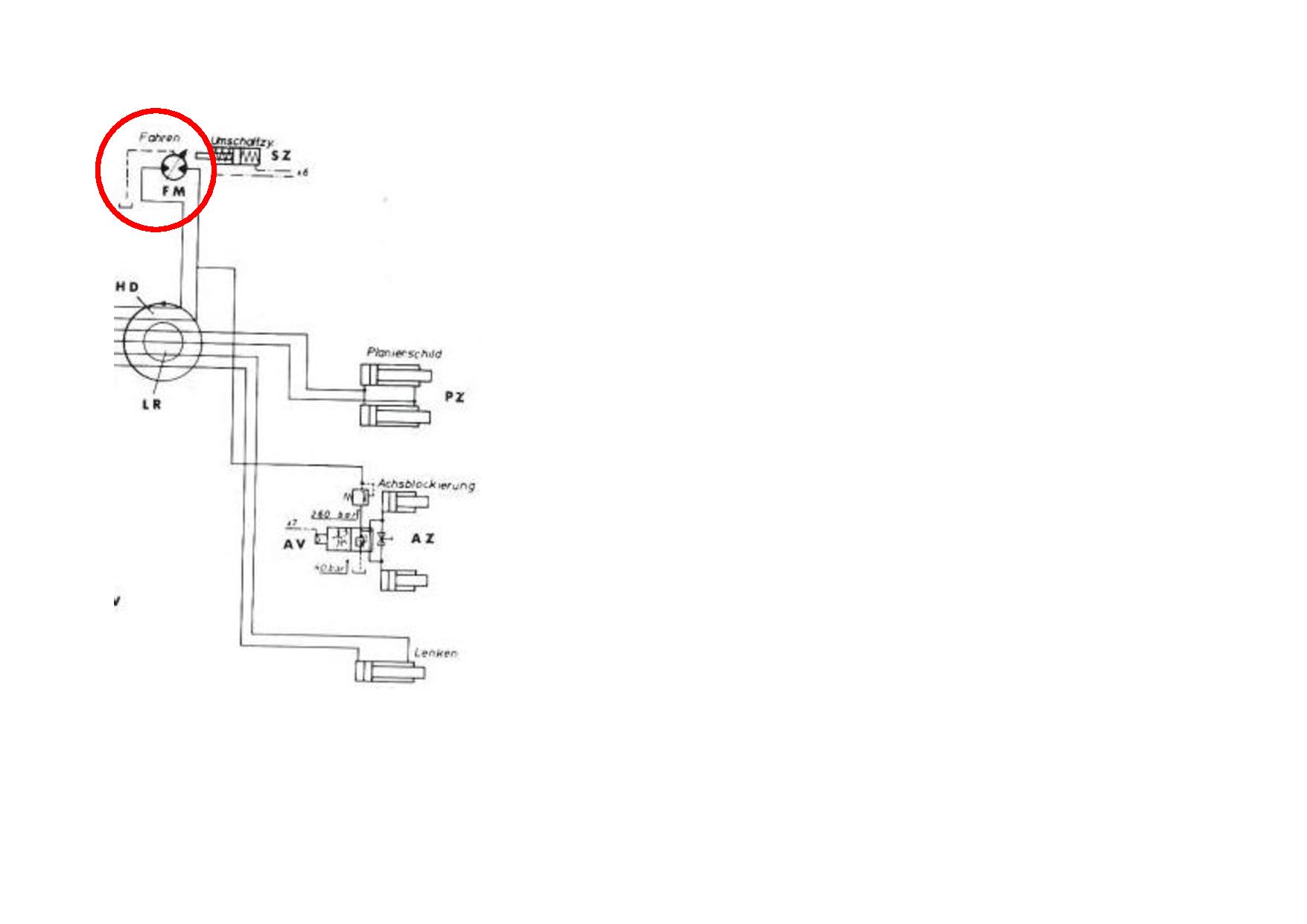
Ich hab noch einen Plan vom 1602E. Da sieht man die ganzen Anschlüsse, die zum Fahrmotor gehen. Glaub der 1602E hatte auch den BMR Motor.
Gruß
Gruß
Re: Atlas 1602, **02 Fahrmotor / Drive Motor
Ultraschall (42 kHz) Reiniger
Ultrasonic (42 kHz) Cleaner
ebay.CO.UK "30W 220V New Jewelry Lens Glasses Mini Professional Ultrasonic Cleaner New Hot" No. 261704184771 £9.99
440 μm
Ultrasonic (42 kHz) Cleaner
ebay.CO.UK "30W 220V New Jewelry Lens Glasses Mini Professional Ultrasonic Cleaner New Hot" No. 261704184771 £9.99
440 μm